上一页:没有了…
下一页:没有了…
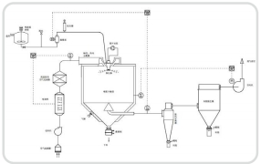
LPG系列离心造粒喷雾干燥机
2022-08-10
2023-09-13
2023-04-16
2022-05-24
网站地图HTML | 网站地图XML
苏公网安备32020602002922号
电话咨询
在线咨询
微信沟通
返回顶部